Chapter 11 - Influence Mine Units - SVK and Luftwaffe; Section 2 - Magnetic Units - M 101 Unit: M 101 with Three-Place P.D.M.Chapter 11 - Influence Mine Units - SVK and Luftwaffe; Section 2 - Magnetic Units - M 103 Unit
GERMAN UNDERWATERS ORDNANCE MINES
Chapter 11 - INFLUENCE MINE UNITS - SVK AND LUFTWAFFE
Section 2 - MAGNETIC UNITS
M 101 UNIT

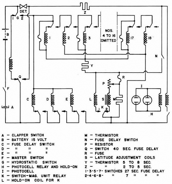
M 101 with Ten-Place P.D.M. (Figure 159).

Arming. When the mine is dropped, action of the Rheinmetall fuze closes the master switch F. The thermostatic clapper switch A is normally closed at temperatures above 32° Fahrenheit. If the mine reaches a depth of 24 feet or more, the hydrostatic switch G closes to contact No. 2, and the battery energizes fuse-delay switches C, D, and E in that order. Upon completion of the delay period of E, battery current starts A.L.A., in the magnetic unit through the by-pass fuse, of fuse-delay switch No. 1, and thermistor Y. Upon completion of A.L.A., as in the original M 101, fuse R will heave blown, and K will be just clear of contact No. 2.

Delay-Action Bomb Firing. Same as original unit.

Normal Firing with P.D.M. A RED actuation closes K to contact No. 1, completing a circuit from the battery through the by-pass fuse of fuse-delay switch No. 1, thermistor Y, and hold-on coil L. When Y heats sufficiently, L holds K on its contact, the by-pass fuse blows, and switch No. 1 is energized. Upon completion of its delay period, Switch No. 1 switches over, breaking the hold-on circuit. Allowing L, Y, and K to return to nor-mal, and cutting in switch No. 2, which passes current through a by-pass. Upon com-pletion of its delay period, switch No. 2 switches over, cutting in switch No. 3. After a maximum of nine "blind" actuations, switches No. 17 and No. 18 will have operated, clos-ing switch N and putting the detonator in the firing circuit.

A final RED actuation completes a circuit L, N, Thermistor Z, and the detonator. When Z has heated sufficiently, L holds K on its contact, and a current increase to 1/4 ampere fires the detonator.

P.S.E. Firing. Photo-electric cells may be fitted as in the original M 101.

Figure 159 – M 101 Unit Circuit (with Ten-Place P.D.M.)

Chapter 11 - Influence Mine Units - SVK and Luftwaffe; Section 2 - Magnetic Units - M 101 Unit: M 101 with Three-Place P.D.M.Chapter 11 - Influence Mine Units - SVK and Luftwaffe; Section 2 - Magnetic Units - M 103 Unit