Chapter 11 - Influence Mine Units - SVK and Luftwaffe; Section 2 - Magnetic Units - M 103 UnitChapter 11 - Influence Mine Units - SVK and Luftwaffe; Section 3 - Acoustic Mine Units
GERMAN UNDERWATERS ORDNANCE MINES
Chapter 11 - INFLUENCE MINE UNITS - SVK AND LUFTWAFFE
Section 2 - MAGNETIC UNITS
M 103 UNIT

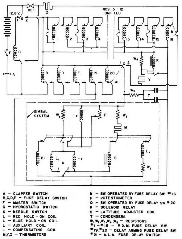
M 103 Operation (Figure 161)

Arming. When the mine is dropped, action of the Rheinmetall fuze closes the Master Switch F. The thermostatic clapper switch A is normally closed at temperatures above 32° Fahrenheit. If the mine reaches a depth of 24 feet or more, the hydrostatic switch G closes to contact No. 2, and fuse-delay switches B, D, and F are energized in that order. Upon completion of the delay period of F:

1. The battery current energized the gimbal system in which fuse-delay switch No. 21 controls four circuits in addition to its own. Battery current energized core to a point where switch K is just clear of contact No. 2. All the current in this parallel circuit now flows through Lx, which provides an increasing RED field due to heating of thermistor M. This assures that K does not remake contact No. 2, and futher deperm S. During the above operation, Ly has been introducing a BLUE field roughly equivalent to the unit sen-sitivity. The strength of the Ly field is adjustable by varying P. When switch No. 21 switches over after completion of A.L.A., it breaks its own circuit, isolates S, breaks the circuit to Lx, and breaks the circuit to the compensating coil Ly and P, so that K goes to equilibrium between the two contacts.

2. The battery current energizes switches No. 19 and No. 20 in that order. Upon com-pletion of its delay period, No. 20 switches over to a blank contact and mechanically switches Q from contact No. 1 to contact No. 2, putting the bi-polar gimbal unit in the P.D.M. circuit.

Delay-Action Bomb Firing. Same as M 101.

Normal Firing with P.D.M. A RED or BLUE actuation closes K to the appropriate con-tact, and battery current heats thermistor Y until it passes sufficient current to operate hold-on coil Lr or Lb. When the current reaches 100 ma. the by-pass fuse on fuse-delay switch No. 1 blows, and the fuse-delay switch then carries the total current. The in-creasing current operates relay R, which provides its own holding current through a lead which by-passes the gimbal portion of the unit. Hold-on current for K is then reduced to a point where K opens. Upon completion of its delay period, switch No. 1 switches over, de-energizing R, which then returns to normal cutting in switch No. 2. Upon completion of its delay period, switch No. 2 swithces over and the unit returns to normal.

After a maximum of eight "blind" actuations, switch No. 16 closes switch N, completing the circuit through the detonator and thermistor Z. A final actuation fires the detonator as in M 101 with 10-place P.D.M.

P.S.E Firing. Photo-electric cells may be fitted as in M 101.

Figure 161 – M 103 Unit Circuit

Chapter 11 - Influence Mine Units - SVK and Luftwaffe; Section 2 - Magnetic Units - M 103 UnitChapter 11 - Influence Mine Units - SVK and Luftwaffe; Section 3 - Acoustic Mine Units