Chapter 11 - Influence Mine Units - SVK and Luftwaffe; Section 4 - Magnetic-Acoustic Combination Units - MA 1, MA 1a, MA 1st, MA 2, and MA 3 Units: MA 2Chapter 11 - Influence Mine Units - SVK and Luftwaffe; Section 4 - Magnetic-Acoustic Combination Units - MA 1, MA 1a, MA 1st, MA 2, and MA 3 Units: MA 3
GERMAN UNDERWATERS ORDNANCE MINES
Chapter 11 - INFLUENCE MINE UNITS - SVK AND LUFTWAFFE
Section 4 - MAGNETIC-ACOUSTIC COMBINATION UNITS
MA 1, MA 1a, MA 1st, MA 2, and MA 3 MINE UNITS

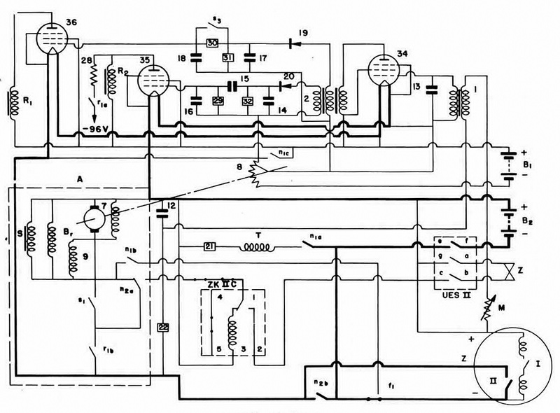
MA 2 with ZK IIc. Figure 206 shows the modification of the MA 2 circuit when fitted with ZK IIc instead of ZK II. The ZK IIc mechanism is designed to require only a very short pulse on its trigger coil to go through a complete cycle. Thus, with a ZK IIc fitted, both magnetic and rate-of-change acoustic actuation are required for "blind" as well as firing actuations. This system is known as MA 2/ZK IIc.

Figure 206 – MA 2/MA 3 Unit Circuit

Chapter 11 - Influence Mine Units - SVK and Luftwaffe; Section 4 - Magnetic-Acoustic Combination Units - MA 1, MA 1a, MA 1st, MA 2, and MA 3 Units: MA 2Chapter 11 - Influence Mine Units - SVK and Luftwaffe; Section 4 - Magnetic-Acoustic Combination Units - MA 1, MA 1a, MA 1st, MA 2, and MA 3 Units: MA 3