Chapter 11 - Influence Mine Units - SVK and Luftwaffe; Section 6 - Supersonic Units - Twin-Receiver Mine A 106: The FloatChapter 11 - Influence Mine Units - SVK and Luftwaffe; Section 6 - Supersonic Units - Twin-Receiver Mine A 106: Sea Trials
GERMAN UNDERWATERS ORDNANCE MINES
Chapter 11 - INFLUENCE MINE UNITS - SVK AND LUFTWAFFE
Section 6 - SUPERSONIC UNITS
TWIN-RECEIVER MINE A 106

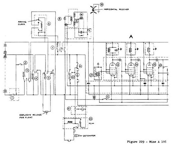
The Circuit (Figure 229).

Preliminary Switching On. An impact switch (1) is operated when the mine strikes the water surface. This switches in a battery protection switch (2), tye KTSE, which opera-tes only if the temperature lies between -5° Centigrade and +35° Centigrade. Switch (2) switches on a heater-coil time-delay switch (3), which switches on a second heater-coil time-delay switch (4), which operates an explosive release mechanism which fires the float carrying the receiver, and allows it to be expelled by a spring from the cup in the rear end of the mine, where it normally rests.

After a further short time delay, heater coil (5) disconnects the leads to the float-release charge, thus preventing the battery from short circuiting to earth through the broken ends. Heater coil (5) also starts the arming clock (6), which after a further time delay switches on delay switch (7), which switches on the H.T. batteries to the high frequency amplifier and the batteries of the carbon microphone. The mine is now alive.

The Triggering Circuit. In order to conserve both tubes and batteries, the fileaments of the tubes are not switched on until a ship approaches the mine, and operates an audio-frequency trigger circuit. This consists of a carbon-microphone (8), connected in the primary circuit of a transformer (9), whose secondary output operates a sensitive re-lay (10), through rectifier (11). In parallel with relay (10) is a limiting rectifier with relay (10) is a limiting retifier to prevent overloading of the relay. A signal within the frequency band 200 - 600 cycles per second received by the microphone will thus operate relay (11) which closes contact (12) and switches on the amplifier filament circuit.

Amplifier A for the Horizontal Receiver. The horizontal receiver (16) is connected to its amplifier through a matching transformer (17). The amplifier has three strages. The first is tuned to 22.5 kilocycles per second, and the remaining two are resistance capa-city coupled. The tubes used (13), (14), (15), employ space-char grids, sp as to allow the use of an H.T. supply of only 35 volts, while still maintaining a voltage gain of about 15.

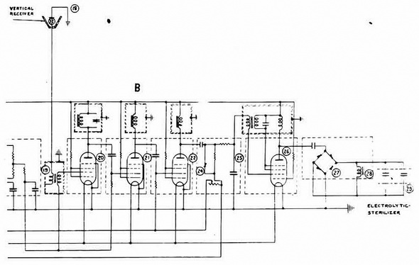
Amplifier B for the Vertical Receiver. The vertical receiver (18), is connected to its amplifier through a matching transformer (19). The amplifier is similar to that for the hori-zontal receiver, and employs three space-charge grid tubes, (20), (21), (22). The output of amplifier A is rectified by a rectiifer (23), and provides both automatic volume control for itself, and gain control for amplifier B. Hence the output from amplifier B is approxima-tely proportional to VB/VA where VB is the voltage output from the vertical receiver, and VA is the voltage output from the horizontal receiver.

Timing Circuit. The output from amplifier B is rectified by a rectifier (24) and smooth-ed by a filter (25) operating the firing relay (28) through a trip circuit. The trip circuit consists of a tube (26) having positive feed-back between its anode circuit and grid cir-cuits. Under normal conditions it will not oscillate, because it is biassed back beyond cut-off. When a firing signal is received from amplifier B however, this drives the grid of tube (26) more positive and the tube bursts into oscillation at roughly 1,000 cycles per se-cond. The anode circuit of the tube is connected through a rectifier (27) to the sensitive relay (28). An electrolytic sterilizer (29) is connected in parallel with the relay. The relay (28) operates a P.D.M. (30) by means of its contact (31). The P.D.M. fires the detona-tor.

Anti-Freezing Switch. If the temperature of the mine falls below -5° Centigrade after it has been laid, an anti-freezing switch (32) blows up the mine. It is switched into cir-cuit by heater coil (5), which switches in heater coil (33), which switches in the anti-freezing switch. Presumably the purpose of this switch is to prevent recovering of the mine by the freezing technique.

Figure 229 – Mine A 106 Circuit Diagram

Chapter 11 - Influence Mine Units - SVK and Luftwaffe; Section 6 - Supersonic Units - Twin-Receiver Mine A 106: The FloatChapter 11 - Influence Mine Units - SVK and Luftwaffe; Section 6 - Supersonic Units - Twin-Receiver Mine A 106: Sea Trials