Chapter 11 - Influence Mine Units - SVK and Luftwaffe; Section 8 - Experimental Units - AMT UNITS: Operational Characteristisc of AMT 2Chapter 11 - Influence Mine Units - SVK and Luftwaffe; Section 8 - Experimental Units - MDA 106
GERMAN UNDERWATERS ORDNANCE MINES
Chapter 11 - INFLUENCE MINE UNITS - SVK AND LUFTWAFFE
Section 8 - EXPERIMENTAL UNITS
S 101 UNIT

The S 101 unit is a clockwork unit designed for use in the BM 1000 F (Sommerball-oon), anti-power-plant mine. Development of this unit was begun by AEG for the Luft-waffe in the fall of 1944 and it was completed and ready for operational use in two months.

Component Operation Parts

Two clocks; circle 17 fuze modifeid, with master switch starter and contacts in place of striker; preset delay from 1.5 to 54 minutes.

Two transient voltage control tubes; gasfilled photo tubes in the fliament heater cir-cuit of thermal delay switches.

Two bi-metallic thermal delay switches, the contacts consisting of two strips of me-tal, the outer strip having a greater coefficient of expansion than the inner.

On circle 25C Rheimetal fuze; contains three vertical tembler switches and one axial switch.

One type 157/3 Rheinmetal fuze; standard mine-arming fuze.

One flapper switch fitted in a transverse water channel in the forward section of the mine.

All the component operational parts of the mine are fitted to a 10-contact terminal board on the S 101 unit. The S 101 unit is constructed of cast steel mounted on the cir-cular tail plate. It contains the circle 25 fuze, the battery box, the clocks, and a 10-con-tact terminal board. Fitted in the battery box are the two bi-metallic themal delay swit-ches and the voltage-control tube.

Figure 255 – S 101 Unit

Tactical Operation. The mine are laid in groups of three and will drift with the current nose-down. The transverse channel containing the water fla is exposed at all times. If the mine should snag, the current through the channel will throw the flapper switch. With the flapper switch closed, the mine may fire upon receipt of a counterminin shock, or at the end of a clock delay perid initiated by closure of the flapper. The flapper must be closed of the mine cannot fire. In substance, if to mines are in the power plant to-gether they will detonate simultaneously. If the third mine is immediately outside the plant at the time, it will not detonate until it drifts in and the flapper switch is closed.

Operational Sequence. The mine fuze is charged prior to its release from the parent aircraft by application of a 180-volt potential to the plungers on the top surface of the fuze. If the mine strikes a hard surface producing a deceleration of over 200g, an inertia switch mounted within the fuze will close, discharging the fuze condenser into the mine detonator and firing the mine. If the mine strikes water with a deceleration of less than 200g, the axial and the trembler switches will close, discharging the fuze condensers through the master switch. The master switch consists of two thermit igniter squibs. The firing of this assembly will starts the first clock. This clock, after a delay of from about 1.5 to 54 minutes, will arm the S 101 mine-firing circuit by placing a volatge across the contacts of the flapper switch. The flapper switch is wired in series with the heater ele-ments of the thermal switches. Contained in the heater circuit are the gas-filled photo tubes; these tubes are, in effect, transient voltage control units. In operation they serve much as resistors whose magnitude is inversely proportioned to the light intensity of the tube; in other words, when the flapper switch is closed, there is a surge of current across the heater circuit, but as the tubes heat up the current will fall off, thus prevent-ing the filament of the thermal switches from being overheated and consequently burning out. It will take the heater circuit, this regulated, approximately 30 seconds to heat the bi-metallic strips sufficiently for closure of the thermal switches. When the thermal swit-ches have closed, the second clock starts in a manner similar to that of the first. At the end of the preset delay (1.5 to 54 minutes), the mine detonate. If any time between the closure of the thermal switches and the lapse of the delay priod the mine receives a counterminen shock, the circle 25C fuze will operate, detonating the mine.

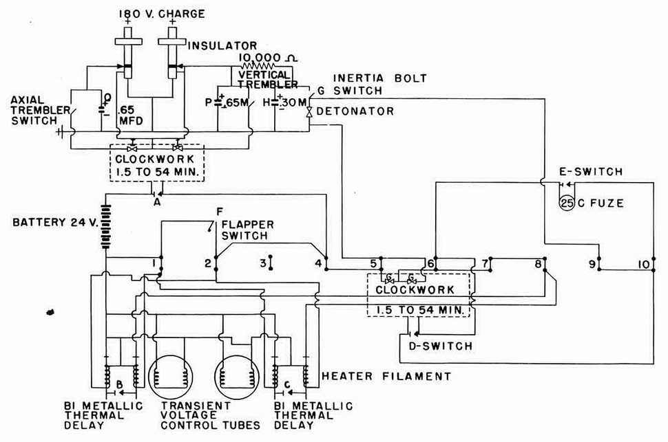
Operational Circuit Sketch (Figure 256). If the mine strikes land, inertia bolt switch (G) will close, discharging condenser (H) through the detonator. If the mine strikes wa-ter, either the axial trembler switch or the vertical trembler switch of both will close, dis-charging either condenser (P) or condenser (Q) through clockwork igniters (I). After the clock delay, witch (A) will close, placing a voltage on terminal (5) and on one contact of thermal delay switches (B) and (C) and also on terminals (1) and (2) across flapper switch (F). Closure of flapper switch (F) will energize the thermal switch (B) and (C) will energize terminal (6), firing the clockwork igniters (G). After the clock delay, switch (D) will close, charging terminal (9) and completing the circuit from terminal (9) through the detonator to terminal (5). If at any time prior to the closure of (D) switch (E) operates, it will complete the circuit from terminal (6) to terminal (9) through the detonator to terminal (5).

Figure 256 – S 101 Unit Circuit

Chapter 11 - Influence Mine Units - SVK and Luftwaffe; Section 8 - Experimental Units - AMT UNITS: Operational Characteristisc of AMT 2Chapter 11 - Influence Mine Units - SVK and Luftwaffe; Section 8 - Experimental Units - MDA 106