Chapter 11 - Influence Mine Units - SVK and Luftwaffe; Section 8 - Experimental Units: Seismik Mine UnitsChapter 11 - Influence Mine Units - SVK and Luftwaffe; Section 8 - Experimental Units: JDA 105 Unit
GERMAN UNDERWATERS ORDNANCE MINES
Chapter 11 - INFLUENCE MINE UNITS - SVK AND LUFTWAFFE
Section 8 - EXPERIMENTAL UNITS
AJ 102 AND AJD 102 UNITS

The Germans never made a serious effort to lay an induction or induction-combination mine, although approximately 200 experimental BMA mines were laid. This principle was, however, the object of considerable experimentation. The Luftwaffe was allotted some nickel for induction mine production, and the Firma Dr. Hell produced the experimental AJ 102 and AJD 102 combination units.

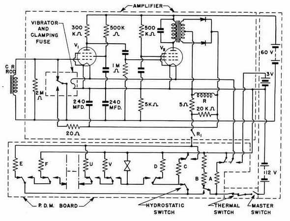
The German AJ 102 and AJD 102 mine units are combined acoustic-induction mine units designed for use in the BM 1000 J mine. The AJD 102 has, in addition, a "permissive" pressure unit component designed to make sweeping more difficult. The induction-acous-tic combination used a short induction coil (approximately 25 cm) in parallel with the nor-mally-closed contacts of a cantilever-type vibrating chatter-switch. The output of this combination is fed to a two-stage vacuum-tube amplifier with two pentodes.

The rapid opening and closing of the vibrator contact produces high-frequency tran-sients which are then amplified. The vibrator uses carbon contacts and may, possibly, have a microphonic effect. Record of some trail runs with ships indicate that the vibrator does not go into operation and produce any high-frequency transients until approxima-tely amidships and, as the amplitude increases with the approach of propeller noises, the vibrator output level increases tremendously in the after half of the ship. The induction component of the circuit has a sensitivity of 0.2 mg/sec., with a fixed sensitivity setting.

Construction. The unit is of the same basic type construction as the MA 101. In-stead of the magnetic hemisphere which appears on the MA 101, there is a dish-pan shaped cover of the type used on A 105. In addition, on the unit frame where the four microphones are normally mounted on MA 101, only four fittings appear at right angles to each other:

1. The master switch (0°)

2. The hydrostatic switch (90°)

3. Packing gland for the induction coil-rod (180°)

4. Plug for the arming pins (Scharfstecker) (270°)

Figure 251 – AJ 102 Unit Circuit

Chapter 11 - Influence Mine Units - SVK and Luftwaffe; Section 8 - Experimental Units: Seismik Mine UnitsChapter 11 - Influence Mine Units - SVK and Luftwaffe; Section 8 - Experimental Units: JDA 105 Unit