Chapter 11 - Influence Mine Units - SVK and Luftwaffe; Section 3 - Acoustic Mine Units - Microphones: System 1 – A 1, A 1st, A 2, A 2st, A 3Chapter 11 - Influence Mine Units - SVK and Luftwaffe; Section 3 - Acoustic Magnetic Units - A 104: A 104 Circuit - Operation
GERMAN UNDERWATERS ORDNANCE MINES
Chapter 11 - INFLUENCE MINE UNITS - SVK AND LUFTWAFFE
Section 3 - ACOUSTIC MINE UNITS
A 104

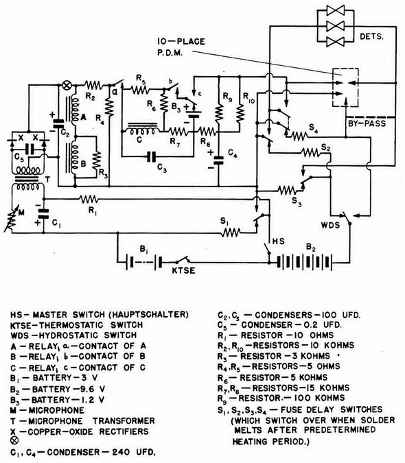
In A 104, figure 177, the sequence of operations is as follows:

1. Closing of the master switch (HS) puts battery B1 into the circuit. KTSE will be closed if the temperature lies between -5° Centigrade and ± 35° Centigrade. Thus, the microphone and fuse-delay switch S1 are energized. After a short delay, S1 operates, putting B2 into the delay-bomb-firing circuit if the mine is in less than 24 feet of water. In this case, S2 and S3 are energized, and, after a delay, switch the detoantors into the B2 circuit and the mine fires. If the mine is in more than 24 feet or more of water, the hydrostatic switch (WDS) operates, cutting out S2, S3, and S4, which, after a short de-lay, put the detonators into the acoustic circuit. Through the ship counter and through the detonators, B2 charges C4.

2. Firing. When the sound level reaches the operationg point of A, (a) closes, allowing the charge on C4, to operate relay C, with a delay of 1/2 second occasioned by R8 and C3 causing (c) to switch over. When the sound level reaches the operating point of B, (b) closes and B2 fires the detonators with the current passing through: HS, R4, (a), R5, bc, detonators, by-pass, and WDS. Holding of A and B is accomplished by voltage drop through R4, and since the resistance of the charging circuit for C4 is low, C4 keeps relay C in the operated position. Thereafter, C4 keeps relay C operated as long as (a) is clo-sed.

3. Protection. If, when the sound level reaches the operating point of A. it rises too rapidly to the operating point of B for C to react (less than 1/2 second), closure of (b) puts a short-circuit across C3 through (c) and battery B3 helps discharge any potential on C3 and, at the same time, provides a weak current to hold (c) on its normal contact as long as (b) is closed. This condition persists as long as (b) is closed.

In figure 176a, A 104 will fires as a result of influence of a ship or GBT sweep. Firing occurs when the sound level reaches B.

In figures 176b and 176c, A 104 will react in the same manner as the A 1, A 2, and A 3 units. The original A 104 circuit used an additional battery for relay C instead of a charge on consender C4.

In figure 177, the heavy dotted line indiactes 18 fuse-delay switches which make up the 10 place P.D.M.

Figure 177 – A 104, A 105, A 107 Unit Circuits – Condition before Launching

Figure 179 – A 104 Unit

Chapter 11 - Influence Mine Units - SVK and Luftwaffe; Section 3 - Acoustic Mine Units - Microphones: System 1 – A 1, A 1st, A 2, A 2st, A 3Chapter 11 - Influence Mine Units - SVK and Luftwaffe; Section 3 - Acoustic Magnetic Units - A 104: A 104 Circuit - Operation